












Каталог продукції DONPOLIKOM включає широкий асортимент електротехнічного обладнання власного виробництва для промислових підприємств, кранового господарства та систем автоматики. Усі вироби розраховані на довготривалу експлуатацію в складних умовах та відповідають технічним вимогам промислового застосування.
Асортимент електротехнічного обладнанняНа сторінці каталогу представлені основні групи продукції, призначені для керування, сигналізації та захисту електричних і кранових систем.
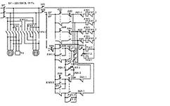
Кранові панелі та системи керуванняЕлектротехнічне обладнання DONPOLIKOM використовується у мостових, козлових та баштових кранах, виробничих лініях, складських комплексах, металургії, машинобудуванні та інших галузях промисловості.
Оберіть необхідні позиції у каталозі продукції DONPOLIKOM та зверніться до наших фахівців для підбору оптимального рішення під ваші технічні вимоги. Ми забезпечимо консультацію, виготовлення та доставку обладнання по Україні.
